Vahvistin National Semiconductorin LM3886 piirillä

vahv1

Datalehti National Semiconductor
Piirilevytiedostot  (PADS Software Dos Freeware)

PADS-ohjelmistosta kaapatut kuvat:


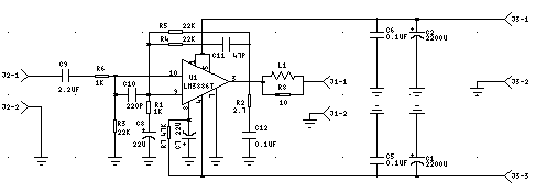
Piirikaavio PADS-LOGICS -ohjelmalla tehtynä
 
 


Laitesijoituskuva PADS-PCBS ohjelmalla tehtynä U1 eli LM3886T kiinnitettiin alumiinilevyn palaan, joka taas ruuvattiin alumiinisen laitekotelon seinämään eristettynä muovikalvolla, jota käytetään moottorikäämien eristeenä (kestää hyvin lämpöä).

L1 on käämitty 1 mm emaloidusta kuparilangasta ja sijoitettu R8:n päälle.

Halkaisija 8 mm on langan keskeltä keskelle eli tappi, jonka ympäri lankaa kierretään tulee olla jotain alle 7 mm, koska kela vähän palautuu käämimisen jälkeen.
 
 
 


1-puolinen piirilevy. Kuparointi alapuolella, mutta kuva on esitetty komponenttipuolelta nähtynä. Kuva on siis peilikuva.
 
 

Jännitesyöttö vahvistimelle. Filter on jostain puretusta tietokoneesta tms. oleva verkkosuodin. Sulakkeina 2A käytin Bournsin Multifuse ylivirtasuojia. Tasasuuntaussilta on turhankin jykevä, mutta minulla sattui olla näitä kopallinen. Lähtöjännite 35V tulee silloin, kun se on kytketty vahvistimeen, jossa olevat konkat nostavat tyhjäkäyntijännitteen about noille lukemille, eli huipusta huippuun 70V.
 
 

Martti Palomäki

Katso myös Wlan-antennien rakennusohjeet ym.